基于EF2 SOC FPGA的相位激光测距
发布时间2020-03-03
分享
相位激光测距实现的测距精度次于三角测距(约1mm测距精度),测量距离适中(<200米),成本最低,但限于MCU资源和MCU主频,相位测距的测量频率较低,然而大部分工业应用场合都需要高速高精度低成本的测距传感器,实时监测工件运动的距离信息,传统的基于MCU的激光测距方案测量速度(最快大约30HZ)已不能满足要求,在物体运动过程中回光亮发生变化,系统还要花费额外的时钟资源在闭环增益调整上,测量速率就更低了。
针对此痛点,ANLOGIC推出了基于EF2 FPGA的相位激光测距方案,实现相位测距的高速(>100HZ)测量,发挥相位测距在工业应用领域的高精度低成本优势。
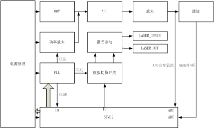
传统基于MCU的双发单收相位激光测距系统原理如下图:

图中,相位测距系统主要由系统增益控制,PLL控制,中频数字采样,数字信号处理,距离计算,用户接口协议几个关键部分构成。其中中频信号的采样处理,距离计算,人机交互接口占用整个系统的大部分资源,尤其是相位检测过程使用了FFT,数字相位计算,占用了大部分的系统时钟资源。
基于EF2 FAGA+M3的激光测距系统,将基本外设接口激光功率控制,APD增益控制,PLL控制,ADC采样,DFT,以及距离计算部分,全部放到FPGA逻辑内,M3硬核采用RTOS系统处理人机交互界面,电源管理,人机交互接口的工作,这样做的好处是基本驱动和计算单元全部用逻辑实现,使处理过程需要的时间最小化。
由于有充足的时间资源,可以将测距中频信号提高至10K或者更高,以实现高测量频率(>100HZ)下的高精度(1mm)测距。

▲EF2相位激光测距系统框图


▲ EF2相位激光测距应用于高精度无人机定高,高精度红外测温,工件加工检测、高精度激光建模等。
EF2应用于相位激光的优势:
● 单芯片解决相位测距的测量频率低问题,低成本解决行业痛点;
● 可利用IP灵活增减用户接口,减少开发周期;
● 利用4.2mm封装,可将产品体积做的极小;
● 单芯片具有(MCU+FPGA+DSP)的功能。
文中部分图片来自网络,如侵权,请联系删除。